Internal Block Diagrams¶
ESL¶
In ESL, the hierarchical structure of a system is created by defining components within components. For example, the pump is a component of the world, and the drive-mechanism consists of three subcomponents: power-source, motor and power-switch. All components all have their own parameters. The purpose of a component with respect to other components is defined using goal-requirements.
| world.esl | |
|---|---|
1 2 3 4 5 6 7 8 9 10 11 12 13 14 15 16 17 18 19 20 21 22 23 24 25 26 27 28 29 30 31 32 33 34 35 36 37 38 39 40 41 42 43 44 45 46 47 48 49 50 51 52 53 54 55 56 57 58 59 60 61 62 63 64 65 66 67 68 69 70 71 72 73 74 75 76 77 78 79 80 81 82 83 84 85 86 87 88 89 90 91 92 93 94 95 96 97 98 99 100 101 102 103 104 105 106 107 108 109 110 111 112 113 114 115 116 117 118 119 120 121 122 123 124 125 126 127 128 129 130 131 132 133 134 135 136 137 138 139 140 141 142 143 144 145 146 147 148 149 150 151 152 153 154 155 | |
SysML¶
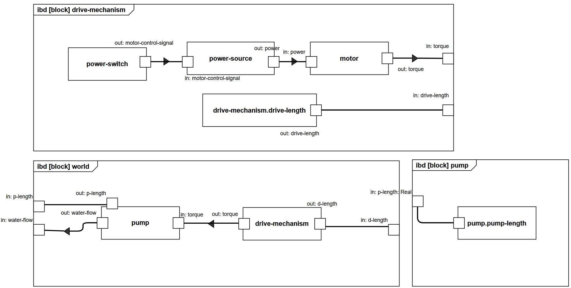
In SysML, the internal structure of a system, meaning their parts, purpose and properties, is defined using Internal Block Diagrams (IBD).
The component drive-mechanism can be mapped to a block, with parts power-source, motor, and power-switch. The relation between the parts is retrieved from the goal-requirements.
For example, take the following goal-requirement:
The part power-source sends (has as output) the flow power, which is received by the part motor. This connection is represented by connectors. The allowable in- and output is represented by ports.
- The IBD
worldshows how the blockspumpanddrive-mechanismare connected. Note that for each proxy port the direction and allowable flows are defined, and that they match the ports and flow properties in the BDD. - The IBD
drive-mechanismshows how the blockspower-source,motorandpower-sourceare connected using object flows and how the ValueProperty drive-length is connected to a proxy port that can send the information ofdrive-lengthto the outside of the block. - The IBD
pumpshows how the ValuePropertypump-lengthis connected to a proxy port that can send the information ofpump-lengthto the outside of the block. Internally there is no flow of objects.
Next!¶
Press next (or N on your keyboard) to head over to the next page! P is for Previous.
